所有不锈钢液体压力类型温度计可显示待测液体和气体的温度。由于其体积小、抗冲击、灵敏度高、使用寿命长、安装方式多样等优点,被广泛应用于石油化工、机械、制药、食品、海洋等生产过程的检测和控制。
工作原理:
被测介质的温度由刻度盘的旋转来指示,刻度盘的旋转是由温度传感灯泡中液体的热膨胀引起的弹性元件的偏转来驱动的。
技术参数:
精度等级:2.5%
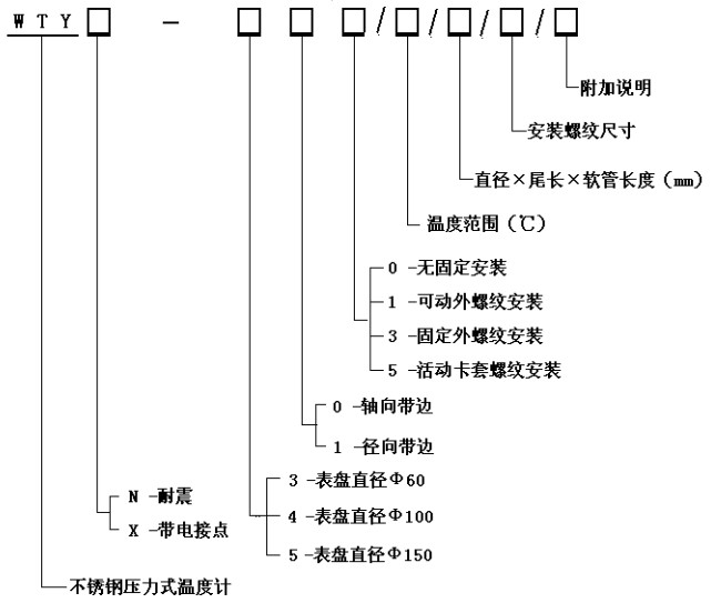
温度测量范围:-40℃~+600℃
表面直径:&φ;100
表盘材料:不锈钢
表盘方向:轴向(带边)、径向(带边)
连接螺纹:M27倍;2、G1/2 & rdquo;等于
包装尺寸:& Phi10次;150毫米(外形和毛细管长度可根据用户要求定制)。
温包材料:不锈钢
毛细管长度:2 ~ 20m
毛细管材料:不锈钢

“全不锈钢液体压力型温度计 ”本文地址,转载请勿删除!http://m.6j07.cn/gynews/1669.html